现有一个S7300模拟量程序,控制要求是:    
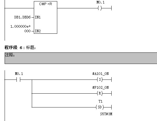
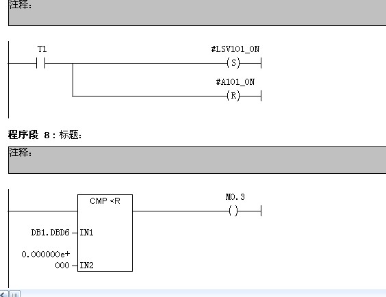
按下启动按钮,P101运行,原料A进入V101,当V101液位大于50%时,停止P101,自动启动P102,原料B进入V101,当V101液位至100%时,停止P102,自动启动A101搅拌电机,A101运行3分钟后,停止A101,自动启动LSV101程控阀,放出成品,当V101液位降至0%时,再次启动P101,流程循环运行。    
当按下暂停按钮式,程序暂停运行。当再次按下启动按钮时,程序从暂停处恢复运行。当按下停止按钮时,程序停止。    
控制流程图如下:    
    
    
 
     
PLC程序如下:    
OB1:    
    
    
    
 
     
OB35:    
 
     
    
 
     
    
 
     
FB1:    
 
     
    
 
     
    
 
     
    
 
     
FC1:    
 
     
DB1:    
 
     
现在有几个问题,运行剩余时间的程序是怎么写的??是Timel=180-t1吗?    
    
 
     
在仿真的时候OB35程序没有执行,DB1.DBD6直接是1.382400E+004,这是怎么回事??    
还有就是“当按下暂停按钮式,程序暂停运行。当再次按下启动按钮时,程序从暂停处恢复运行。当按下停止按钮时,程序停止。”程序是怎么写的?    
麻烦知道的各位高手们替小弟解惑啊!拜谢!拜谢!    
    
  |